Modeling and Analysis of Surface Contamination in Ceramic and Polymeric Insulators Using Partial Discharge Signal Characteristics
Keywords:
Partial discharge, surface contamination, ceramic insulator, polymeric insulator, IEC 60270, wavelet denoising, frequency analysisAbstract
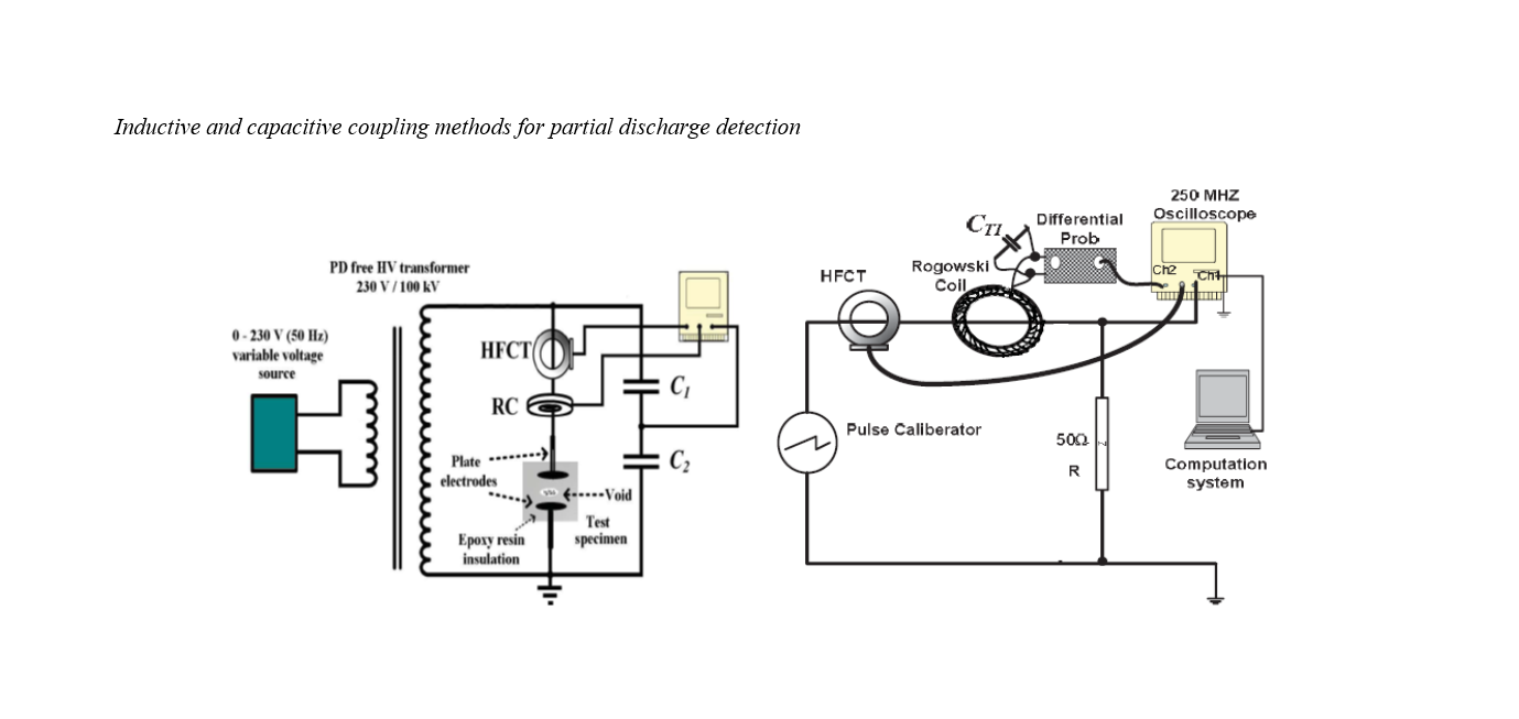
This study aimed to model and analyze the impact of surface contamination on ceramic and polymeric insulators by characterizing and comparing their partial discharge (PD) signal behavior to support condition-based monitoring and predictive design. An experimental laboratory design was employed to expose medium-voltage ceramic and polymeric insulators to controlled contamination layers prepared with standardized saline and artificial pollutants. PD signals were captured under alternating current stress using an IEC 60270–compliant setup consisting of a high-voltage source, coupling capacitor, and Rogowski coil/high-frequency current transformer sensors. Raw signals underwent wavelet-based denoising to suppress environmental noise and were further analyzed using Fast Fourier Transform (FFT) for spectral features and phase-resolved partial discharge (PRPD) mapping to visualize discharge activity across the AC cycle. Equivalent electrical models of contaminated surfaces were developed to simulate PD inception and growth, and the outputs were validated against laboratory measurements. Ceramic insulators exhibited an abrupt transition from sporadic to high-energy discharges once contamination created a conductive film, reflected by sharp increases in apparent charge and dense PRPD clusters around voltage peaks. Polymeric insulators demonstrated a more gradual rise in PD activity with smaller but persistent pulses distributed across the cycle. FFT analysis revealed dominant low-to-mid frequency peaks intensifying faster in ceramics, while polymeric responses remained broader and less concentrated. The electrical models closely matched experimental PD thresholds and spectral signatures, confirming their ability to predict contamination-driven surface breakdown. Surface contamination strongly influences PD activity, and material type governs the discharge evolution pathway.
References
Aliyu, B., Mohamad Nur Khairul Hafizi, R., Musa, U., Jibril, Y., Sulaiman, S. H., Mas’ud, A. A., & Muhammad‐Sukki, F. (2023). The Impact of Cavity Size on Electric Field Distribution and PD Inception Voltage in Epoxy-Resin Insulation. https://doi.org/10.1109/icpea56918.2023.10093169
Babu, M. S., & Montanari, G. C. (2024). Estimation of the Partial Discharge Inception Voltage of Electrical Asset Components at Variable Environmental Pressure: A Modelling Approach. Energies, 17(21), 5507. https://doi.org/10.3390/en17215507
Bao, Z., Ren, J., Wang, L., Wang, S., Yao, C., Li, Z., Wang, Z., Ma, Y., Liao, L., & Chen, H. (2024). Research on Partial Discharge Characteristics of Suspension Defect in GIS Under the Action of Voltage and Current. Journal of Physics Conference Series, 2774(1), 012084. https://doi.org/10.1088/1742-6596/2774/1/012084
Gardan, G., & Montanari, G. C. (2023). Partial Discharge Inception Modelling of Insulating Materials and Systems: Contribution of Electrodes to Electric Field Profile Calculation. Applied Sciences, 14(1), 201. https://doi.org/10.3390/app14010201
Hu, G., Liu, X., Dai, M., Liu, Y., Yang, G. R., Wei, W., Zhu, X., Zhou, C., Xu, P., Wu, G., & Li, K. (2023). Experimental Verification of the Inhibiting Effect of Hydraulic Pressure on Point Discharge in Oil-Paper Insulation Under Constant AC Voltage. Journal of Physics D Applied Physics, 56(29), 294004. https://doi.org/10.1088/1361-6463/acc7b5
Hu, G., Yang, D., Zhou, J., Mou, S., Lu, Q., & Zhu, X. (2024). The Research on the Surface Discharge Intensity and Its Damage to the Pressboard in Oil-Paper Insulation Under Different Hydraulic Pressures. Aip Advances, 14(12). https://doi.org/10.1063/5.0231728
Li, Y., Hao, J., & Liao, R. (2023). Partial Discharge Suppression of the Oil-Impregnated Paper by Depositing PTFE Thin Film via Magnetron Sputtering. Journal of Physics Conference Series, 2564(1), 012021. https://doi.org/10.1088/1742-6596/2564/1/012021
Liang, J., Wu, P., Li, J., & Lu, Y. (2023). Discharge Characteristics of Needle Plate Electrode in Transformer Oil Under Low-Frequency AC Voltage. Journal of Physics Conference Series, 2584(1), 012093. https://doi.org/10.1088/1742-6596/2584/1/012093
Montanari, G. C. (2025). Investigating New Approaches for Optimal Energisations of DC Cables: The Stepwise Energisation Technique. High Voltage. https://doi.org/10.1049/hve2.70084
Montanari, G. C., & Cambareri, P. (2024). PD-Free Design of Insulation Systems: An Application to Laminated Busbars. Applied Sciences, 14(22), 10171. https://doi.org/10.3390/app142210171
Montanari, G. C., Nath, D., & Cambareri, P. (2023). A New Approach to the Design of Surface Subsystems of Polymeric Insulators for HV and MV Apparatus Under AC Voltage. High Voltage, 8(4), 651-658. https://doi.org/10.1049/hve2.12334
Montanari, G. C., Shafiq, M., Babu, M. S., & Chen, Z. (2025). Inverter-Fed Motor Stator Insulation System and Partial Discharge-Free Design: Can We Refer to Measurements Under AC Sinusoidal Voltage? Machines, 13(5), 408. https://doi.org/10.3390/machines13050408
Mulyana, E., Somantri, M., Ardiansyah, N. P., & Yusri, C. D. (2023). Use of Plat-Bar Electrode Media to Detect Partial Discharge in Epoxy Resin Materials on PCB Surfaces. Journal of Physics Conference Series, 2622(1), 012022. https://doi.org/10.1088/1742-6596/2622/1/012022
Naderiallaf, H., Degano, M., & Gerada, C. (2024). PDIV Modeling for Rectangular Wire Turn-to-Turn Insulation of Inverter Fed Motors Through Thermal Aging. Ieee Transactions on Dielectrics and Electrical Insulation, 31(1), 550-559. https://doi.org/10.1109/tdei.2023.3307048
Naderiallaf, H., Degano, M., Gerada, C., & Gerada, D. (2024). Fillet Radius Impact of Rectangular Insulated Wires on PDIV for Turn-to-Turn Insulation of Inverter-Fed Motors. Ieee Transactions on Dielectrics and Electrical Insulation, 31(4), 2084-2093. https://doi.org/10.1109/tdei.2024.3355032
Naderiallaf, H., Giangrande, P., & Galea, M. (2022a). Experimental Considerations on the Possible Impact of Space Charge Accumulation on Partial Discharges Activity for Wire Insulations. https://doi.org/10.1109/icd53806.2022.9863223
Naderiallaf, H., Giangrande, P., & Galea, M. (2022b). Investigating the Effect of Waveform Characteristics on PDEV, PDIV and RPDIV for Glass Fibre Insulated Wire. 1327-1333. https://doi.org/10.1109/icem51905.2022.9910752
Naderiallaf, H., Giangrande, P., & Galea, M. (2023). Characterization of PDIV, PDEV, and RPDIV in Insulated Wires Under Unipolar Repetitive Square Wave Excitations for Inverter-Fed Motors. IEEE Access, 11, 51047-51063. https://doi.org/10.1109/access.2023.3279886
Nugraha, A., & Efendi. (2022). Comparison of Sensor Sensitivity to Cable Partial Discharge Phenomenon. Fidelity Jurnal Teknik Elektro, 4(1), 1-5. https://doi.org/10.52005/fidelity.v4i1.78
Slama, M. E. A., Albano, M., Haddad, A., Waters, R. T., Cwikowski, O., Iddrissu, I., Knapper, J., & Scopes, O. (2021). Monitoring of Dry Bands and Discharge Activities at the Surface of Textured Insulators With AC Clean Fog Test Conditions. Energies, 14(10), 2914. https://doi.org/10.3390/en14102914
Suhaimi, S. M. I., Muhamad, N. A., Bashir, N., Jamil, M. K. M., & Rahman, M. N. A. (2022). Harmonic Components Analysis of Emitted Ultraviolet Signals of Aged Transmission Line Insulators Under Different Surface Discharge Intensities. Sensors, 22(3), 722. https://doi.org/10.3390/s22030722
Wu, Y., Huo, G., Wang, J., Wang, P., & Yin, Z. (2024). Analysis of Anti-Interference Technology in on-Line Monitoring of Partial Discharge of Electrical Equipment. https://doi.org/10.1117/12.3015325
Downloads
Published
Submitted
Revised
Accepted
Issue
Section
License
Copyright (c) 2025 Nader Tavakol, Mazdak Teimoortashloo, Fatemeh Esmaeelzadeh (Author)

This work is licensed under a Creative Commons Attribution-NonCommercial 4.0 International License.

